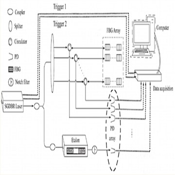
我司基于可调谐激光器的FBG波长解调系统的有效信号,设计一款满足高速FBG系统解调波长准确性和稳定性指标要求,具有实际工程应用价值的高速采集存储系统。该系统具备同步高速高分辨采集存储,将存储信息快速读取并解读等优点,完成激光器输出的两路触发和一路光纤输出信号采集。
应用场景
桥梁、建筑物和隧道等结构中,通过采集光纤光栅传感器监测形变和温度变化,确保结构安全;与光谱仪结合使用精确测量采集光的波长信息,广泛应用于化学分析和环境监测。
产品特点
·支持8通道同步采集,每通道采样率5M、20M、40M、80M、125MS/s
·超快速PCI Express x4接口传输
·每个通道独立的专用16位ADC和放大器
·6个输入范围:±200mV至±10V
·512MSamples(1GByte)板载内存
·每个系统多同步16张卡
·PCI Express(PCIe)接口允许以超过600MB/s的速度连续传输数据
·控制方式:运行于Windows的GUI软件
支持光纤/以太网接口
·高动态范围
·模块支持多种触发方式
·电磁兼容设计,高低温设计,可靠性高
·抗振动和抗冲击设计
·最优性价比
·广泛的选项和优化的时钟和触发部分

QT1140-PCIe总线直流耦合采集卡
QT1144-PCIe总线直流耦合采集卡
QT1146-PCIe直流耦合采集卡
QT1149-PCIe总线直流耦合采集卡
电话咨询
产品中心
在线留言
关于坤驰 

